温度、流量、压力······仪表故障的判断及原因分析
自动化仪表系统作为工业生产的神经决定着生产过程的稳定与有效,特别对于石油化工行业往往起到决定性的作用,所以对于石油化工行业自动化仪表系统的稳定至关重要。这也对仪表维护人员的工作能力、故障判断能力、业务水平提出了要求,也是维护人员取得工艺人员信任、彼此配合密切的关键。
由于石油化工生产操作管道化、流程化、全封闭等特点,尤其是现代化的化工企业自动化水平很高,工艺操作与检测仪表密切相关,工艺人员通过检测仪表显示的各类工艺参数,诸如反映温度、物料流量、容器的压力和液位、原料的成分等来判断工艺的生产是否正常,产品的质量是否合格,根据仪表的指示加量或减产,甚至停车。
仪表指示出现异常情况(指示偏高、偏低,不变化,不稳定等),本身包含两种因素:
一是工艺因素,仪表正确的反映出工艺的异常情况;
二是仪表因素,由于仪表(检测环境)某一环节出现故障导致工艺参数指示与实际不符。
这两种因素总是混淆在一起,很难马上判断出故障到底出现在哪里。仪表维护人员要提高仪表故障判断能力,除了对仪表原理、结构、性能特点熟悉外,还需熟悉测量系统中的每一个环节,同时,对工艺流程及工艺介质的特性、化工设备的特性应有所了解,这能帮助仪表维护人员拓展思路,由助于分析和判断故障现象。
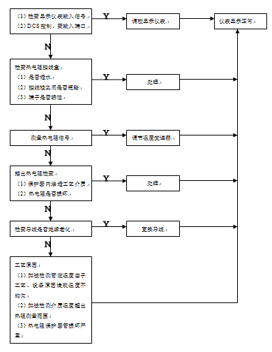
1.故障现象:温度指示不正常,偏高或偏低,或变化缓慢甚至不变化等。
以热电阻作为测量原件进行说明。首先是应了解工艺状况,应询问工艺人员被测介质的情况及仪表安装位置,是在气相还是液相或其他的工艺状况。因为是正常生产中的故障,不是新安装的热电阻,是用可以排除热阻线极性接反。排除上述因素后可以按下图的思路进行判断和检查。

1.故障现象:流量指示不正常,偏高或偏低,或指示为零、指示波动。
以差压流量变送器为例(孔板流量计)仪表维护人员在处理故障时,应向工艺操作人员了解情况,了解工艺情况,如被测介质的情况,机泵情况以及工艺流程等。通过对工艺开车情况的详细了解,故障处理可以按图所示思路进行判断和检查。

1.故障现象:某泵出口指示不正常,偏高或偏低,或指示为零或不变化。
以电动压力变送器为例(3051C)。首先应了解被测介质是气体还是液体,了解工艺开车情况和简单工艺流程,根据对工艺情况的了解和仪表故障现象来进行仪表故障判断和处理。有关故障判断及处理可按以下思路来进行检查。

1.故障现象:液位指示不会变化,偏高或偏低,或无指示。
以双法兰液位变送器为检测仪表。首先要了解工艺状况、工艺介质,被测对象是原稳塔、还是储罐(槽)、反应器。用双法兰液位变送器测量液位,往往同时配置就地显示液位计,工艺操作人员以就地显示液位计为参照判断差压式液位变送器所测量值指示偏高或偏低,因为就地显示液位计比较直观。而仪表维护人员应根据工艺状况和仪表故障现象进行判断和检查。有关液位(物位)检测故障判断思路可以参照下图进行。

2.液位仪表系统常见故障及分析
1.故障现象:控制系统不稳定,输入信号波动大。
以流量简单控制系统为例,控制系统由双法兰液位变送器、单回路调节器和带电气阀门定位器的气动薄膜调节阀组成。在处理这类故障时,仪表维护人员应很清楚该流量控制系统的组成情况,要了解工艺情况,如工艺介质,简单工艺流程,是加料流量还是出料流量或是塔的回流量。处理故障步骤如下:

在石油化工生产过程中,调节阀的结构相对于自动调节系统的其他环节较为简单,但是它直接与工艺介质接触,因而故障率较高。调节阀在使用过程中有以下几种常见故障:
调节阀不动作:原因可能是没有信号压力或虽有信号压力但膜片裂损,膜片漏气。也可能是阀芯与阀座或衬套卡死,阀杆弯曲。
2. 调节阀动作正常,但不起调节作用:原因是阀芯脱落,此时,虽然阀杆动作正常,但阀芯不动,因此无调节作用。一般表现为,对于正作用气关阀和反作用气开阀, 调节阀总处于关闭状态,无法开启;对于正作用气开阀,调节阀总处于全开状态,无法关闭。另外,管道堵塞也会出现调节阀不起调节作用的现象。
3. 调节阀不稳定或产生振荡:原因可能是调节阀口径选得过大,经常在小开度下工作,或单座阀介质在阀内流动方向与关闭方向相同。在阀芯与衬套严重磨损的情况下,也可使调节阀在任何开度都发生振荡。附近有振荡源,是调节阀振荡的一个外界因素。
4. 调节阀动作迟钝或跳动:由于密封填料老化或干枯,使阀杆与填料的干摩擦增大,会造成动作迟钝或跳动。有时也可能因阀体内含有粘性大的污物以及堵塞、结焦等情况而引起的。膜片及“O”型密封圈等处泄漏也会引起动作迟钝,但这往往表现为单方向动作迟钝。
5. 调节阀泄漏量大:主要原因是阀芯与阀座腐蚀、磨损而造成。有时也可能因阀体内有异物,阀芯被垫住关不严,造成泄漏量大。
6. 其它原因:调节阀阀门定位器故障或调节器故障也可能引起调节阀不动作等其它的故障。
总之,一旦发现仪表参数有些异常,首先与工艺人员结合,从工艺操作系统和现场仪表系统两方面入手,综合考虑,认真分析,特别要考虑被测参数和控制阀之间的关联,将故障分步分段判定,也就很容易找出问题所在,对症下药解决问题。



